网站首页
公司介绍
新闻资讯
产品中心
防雷产品目录
电源防雷器
信号防雷器
监控防雷器
天馈防雷器
防雷元件目录
陶瓷气体放电管
固体半导体放电管
玻璃防雷管
瞬态电压抑制管TVS
ESD靜電二極管
电源防雷模块
PTC自恢复保险
压敏电阻
终端负载/衰减器
终端负载器
终端负载片
衰减器
衰减片
韩国PRIME防雷系列
单相电源surge-box
三相电源surge-box
数据线路surge-box
同轴线路surge-box
高压脉冲ESE避雷针
接地系统
噪声消除变压器
临时目录
防雷方案
防雷知识
联系我们
新闻资讯
行业动态
公司新闻
联系方式
陈先生
0755-22310076/22310079
0755-22310076
2970613037
2970613037@qq.com
新闻资讯
首页
>
公司新闻
社保电子防雷器-防雷击浪涌电路的设计
发布时间:2018-11-14 16:32 浏览次数:
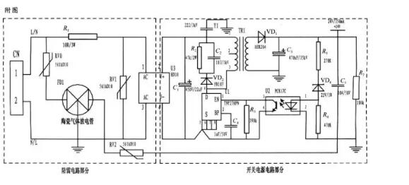
社保电子防雷器厂家:转载,本文所设计的是一种基于压敏电阻和
陶瓷气体放电管
的单相并联式抗雷击浪涌电路,并将其应用到仪表的开关电源上。整个电路包括防雷电路和开关电源电路,其中防雷电路采用3个压敏电阻和一个陶瓷气体放电管组成复合式对称电路,共模、差摸全保护。与经典的开关电源电路组成防雷仪表的电源电路,采用压敏电阻并联,延长使用寿命,在
压敏电阻
短路失效后与开关电源电路分离,不会引起失火。
为了实现上述目的所采取的设计方案是:
将压敏电阻和陶瓷气体放电管的单相并联式抗雷击浪涌电路应用到仪表的电源上。主要分为防雷电路部分和开关电源电路部分,电路简单,采用复合式对称电路,共模、差摸全保护,可以不分L、N端连接。使压敏电阻RV1位于贴片整流模块前端分别与电源L、N并联,主要来钳位L、N线间电压,压敏电阻RV0、RV2与陶瓷气体放电管FD1串联后接地,RV0与FD1串联主要是泄放L线上感应雷击浪涌电流,RV2与FD1串联主要是泄放由信号口串人24V参考电位上的能量,RV0、RV2短路失效后,FD1可将其与电源电路分离,不会导致失火现象。RV1前端线路上串联了一个线绕电阻,当此RV1短路失效时,线绕电阻可起到保险丝的作用,将短路电路断开,压敏电阻属电压钳位型保护器件,其钳位电压点即压敏电阻参数选择相对比较重要(选压敏电压高一点的,通流量大一些的更安全、耐用,故障率低);根据通流容量要求选择外形尺寸和封装形式,本电路中采用561k-10D的压敏电阻与陶瓷气体放电管串联来延长使用寿命和确保安全。
陶瓷气体放电管的通流容量根据要求的通流容量选择,电路采用3RM470L-7.5-L,通流量为5000A。线绕电阻R1起限流分压作用;贴片整流模块为开关电源电路前端整流作用,C1为高压滤波电容,Y1为去耦电容,电阻R2和电容C2及VD2组成开关电源芯片MOS管的吸收钳位电路,保护芯片,开关电源芯片采用PI公司的TNY27系列,TR1为高频变压器,VD3、C3构成高频变压器次级滤波,U2、VD4、R3、R4、R5构成开关电源电路的反馈电路,可将变压器次级输出电压稳定在设计值,此防雷抗浪涌电路在实际使用中取得了较好的效果。
3 结束语
基于压敏电阻和陶瓷气体放电管的单项并联式
防雷
电路在近年的太阳能控制仪表开发中逐渐被广大设计人员所青睐,本文所设计的电路就其严谨性,完全符合国标GB/T 17626.5的试验标准。在实际使用中可以空出PCB板的空间来为开发者提供随心所欲的设计舞台。
上一篇:
社保电子技术福利:TVS管如何达到最佳电路保护
下一篇:
雷击浪涌分析-社保电子知识分享
联系我们
全国统一服务电话:
0755-22310076
24小时热线: 0755-22310076 22310075 22310079
邮箱:shenzhen@sbdz.com
网址:www.sbdz.com
公司总部:深圳市福田区上步北路(体育馆东)城市主场B座1601
关于我们
公司简介
企业文化
荣誉资质
员工风采
产品中心
防雷产品目录
防雷元件目录
终端负载/衰减器
韩国PRIME防雷系列
临时目录
防雷方案
通讯类产品
消费电子产品
汽车电子产品
安防类产品
智能家居家电
工业类品
友情链接:
防雷器
社保电子原网站
高效过滤器
EBM电机
三边封制袋机
版权所有©1995-20020深圳市社保电子技术有限公司。保留所有权利 |
Power by DedeCms
粤ICP备05003742号
QQ在线咨询
售前咨询热线
0755-22310076
售后咨询热线
0755-22310076